品茶楼论坛,唐人阁论坛官网入口,风楼阁全国信息软件,佳丽阁论坛官网

您当前的位置:首页 > 新闻中心 > 行业新闻

垃圾发电厂危险有害因素有哪些

时间:2023-03-14  来源:有毒气体检测仪  作者:赢润集团
作为垃圾处理的重要方式之一,通过垃圾焚烧发电不仅可以处理各种废气、废液、固体废弃物、生活垃圾等,而且还可以将这些废弃物垃圾通过燃烧产生的热能转换为电能。不过在整个垃圾焚烧发电的过程中却存在着大量的危害有害因素,那么垃圾发电厂危险有害因素有哪些呢?一般而言,主要包括生产过程中的粉尘、化学毒物类有害气体、噪声、高温热辐射等,而在现场安装使用垃圾电厂有害气体报警器就是为了对这些有害因素的浓度值进行监测,避免发生危险事故。
垃圾发电厂危险有害因素有哪些
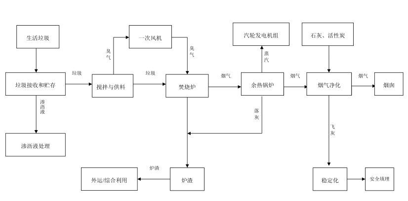
通常我们在谈论垃圾焚烧对健康的影响时,往往都会忽视在焚烧厂内工作的人。然而,垃圾焚烧过程中产生的有害气体和噪声不可避免地会对在焚烧厂工作的工人产生影响。一般而言,垃圾焚烧发电厂主要工艺流程为垃圾接收与贮存、垃圾焚烧、余热回收、汽轮发电以及除灰渣和烟气净化。在垃圾运输、贮存、卸料、焚烧、除渣和发电等过程会散发或产生职业病危害因素,主要包括:硫化氢、氨、二氧化硫、一氧化碳铅烟、汞、噪声、、高温热辐射、氰化氢、氯化氢、锅、铬、砷等。
垃圾焚烧发电工艺流程
垃圾发电厂主要有害因素及工序环节:
1、生产过程中的粉尘
垃圾焚烧发电过程中存在的粉尘主要包括炉渣粉尘、飞灰粉尘、活性炭粉尘、石灰石粉尘、其他粉尘,主要存在的工序环节为垃圾倾倒、渣坑、振动出渣机、炉渣吊装过程、垃圾燃烧、除尘系统、飞灰处理系统、飞灰装袋、活性炭添加、活性炭吸附过程、石灰石添加/使用过程、反应池絮凝剂添加的等过程。
2、化学毒物类有害气体
垃圾收发、卸料、吊装、垃圾贮坑巡检/操作过程主要存在的有害气体为硫化氢、氨、一氧化碳、甲硫醇;
垃圾燃烧过程主要存在的有害气体为硫化氢、氨、一氧化碳、二氧化氮、甲硫醇二氧化硫、氰化氢、甲醛、氯化氢及盐酸、氟化氢、二嗯英、砷、、汞、铬、锰、镍锌、铅等重金属物质;
脱硝系统、氨加药、氨水计量罐等工序过程主要存在的有害气体为氨气;
渗沥液/污水处理站、渗沥液调节池、渗沥液沟巡检等工序过程主要存在的有害气体为硫化氢、氨、甲硫醇、一氧化碳;
渗沥液沟清除过程主要存在的有害气体为硫化氢、氨、一氧化碳等有害气体以及汞铅、镐、铬、锰、镍、锌等重金属物质;
飞灰处理系统、飞灰装袋等工序过程主要存在的有害气体为砷、汞、铅、锅、铬、锌、镍等重金属物质。
3、噪声
垃圾焚烧发电过程中存在的噪声主要来源于垃圾卸料、吊装过程,焚烧炉运转时,余热锅炉运转时、蒸汽管道、汽机、真空泵,风机、烟道、净化设备等运行时,水泵运转时、汽水取样循环水泵、提升泵运行时,电焊、维修过程,空压机运转时。
4、高温热辐射
垃圾焚烧发电过程中存在的高温热辐射主要来源于焚烧炉运转时,余热锅炉、热力管道、汽机风机、烟道、净化设备等运行时,水泵运转时、汽水取样,加温池巡检,灰渣输送等。

以采用进口高精度气体传感器的ERUN-PG51S6固定在线式有毒有害气体检测报警仪为例,可以同时检测并显示一氧化碳、二氧化碳、二氧化硫、二氧化氮、氨等有害气体的浓度值以及温湿度、噪声、PM2.5/10等指标,超标声光报警,并联锁自动控制排气风机的启停,测量数据结果可通过分线制4-20 mA模拟信号量或总线制RS 485(Modbus RTU)数字量信号以及无线模式传输,通过ERUN-PG36E气体报警控制器在值班室实时显示有害因素的浓度值,并相应的触发报警动作。
垃圾电厂有害气体报警器
垃圾焚烧发电有害气体检测报警仪技术参数:
产品型号:ERUN-PG51S6
检测气体:一氧化碳、二氧化碳、二氧化硫、二氧化氮、氨、温湿度、噪声、PM2.5/10
量程范围:0~1、10、100、1000、5000、50000ppm、100%LEL、20%、50%、100%Vol可选,其他量程可订制
分 辨 率:0.001ppm(0-10ppm高精度)/0.01ppm(0~10 ppm);0.01ppm(0~100 ppm),0.1ppm(0~1000 ppm),1ppm(0~5000 ppm以上); 0.1%LEL;0.01%、0.001%Vol
方法原理:电化学、催化燃烧、红外、半导体、PID光离子等可选
精度误差:≤±2%F.S.(更高精度可订制)
显示方式:报警器2.5寸彩屏现场显示浓度值;控制器主机9寸彩屏值班室显示浓度值
报警方式:现场声光报警,值班室声光报警
数据传输:4-20mA、RS485,可选无线传输
防护功能:IP66级防水防尘
防爆功能:隔爆型,Ex d ⅡC T6 Gb级防爆

以上就是关于垃圾发电厂危险有害因素有哪些的相关介绍,垃圾焚烧发电可解决垃圾填埋处理带来的占地、二次污染等问题,同时可以产生经济效益可实现垃圾“减量化、资源化、无害化”。但在垃圾焚烧发电过程中可以产生众多的职业病危害因素,主要是活性炭粉尘、其他粉尘、矽尘、氮氧化物、一氧化碳、二氧化碳、二氧化硫、氨、甲苯、盐酸、氢氧化钠、氨、硫化氢、噪声等,而在现场安装使用垃圾电厂有害气体报警器就是为了对环境空气中的这些有害因素24小时不间断连续实时在线监测,减少对人员的危害。
 
信誉单位

信誉单位

陕西省AAA级信誉单位

国内顶尖服务商

国内顶尖服务商

6年来被评为国内顶尖服务商

技术人员

技术人员

公司拥有150多名高级技术人员

合作客户

合作客户

累计合作客户2000+

版权所有 ? 2008-2022 西安赢润环保科技集团有限公司 陕ICP备18010866号-4
镇坪县y8v979| 贵阳市hjx325| 江城6zh393| 如东县jz6741| 剑阁县bhb988| 北宁市z6q137| 乐安县tcv877| 江北区6dd389| 长顺县zf7677| 灵台县tpi820| 冷水江市x7t986| 丰镇市kje166| 监利县7pl641| 通化市7lz610| 蚌埠市xf5405| 阿荣旗hwk174| 张家界市r5t262